欢迎来到北京数仿科技有限公司官网!

北京数仿科技有限公司

Beijing Digital Simulation Technology Co.,Ltd

15321870882

专注于为研发企业提供CAX一体化技术解决方案

数仿科技 专注于为研发企业提供CAX一体化技术解决方案

当前位置:首页 > 案例展示

案例丨 汽车电机轴端电磁发射仿真分析

发布:2023-04-28 13:40:37    浏览:281

案例丨 汽车电机轴端电磁发射仿真分析


电磁兼容标准

1、电磁兼容性测试分两类:电磁干扰(EMI)测试和电磁抗扰度(EMS)测试

2、依据相应的电磁兼容性标准和规范,测试在不同频率范围内,采用不同的方式进行

       


         

EMI/EMC 仿真分析需要何种软件?

         


仿真分析内容


1、电机轴端EMI传导发射——电路仿真

2、电机轴端EMI辐射发射——电磁场仿真


仿真思路


IGBT模型---开关器件特征化建模分析


         

Siwave/Q3D抽取PCB分布参数

 

滤波器件---Maxwell电磁仿真


丰富的仿真结果和便捷的系统仿真模型提取(直流电阻、激磁电感、频变交流电阻和漏感、寄生/耦合电容、小信号测试等)

电机模型--- Maxwell电磁仿真



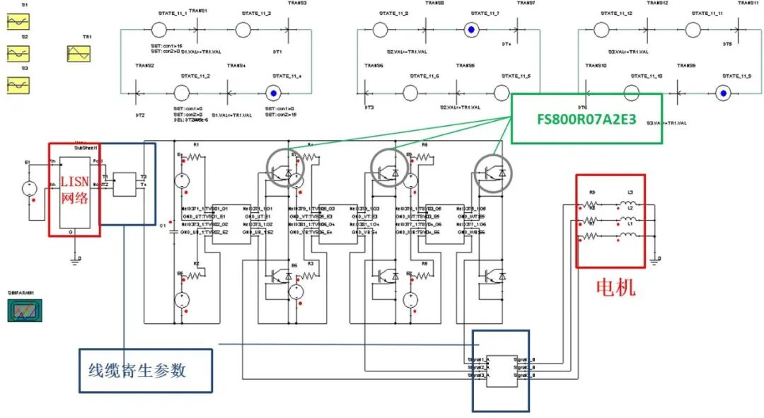
端子及连接器---Q3D寄生参数提取

 


Ⅰ、表面电流由于“集肤效应”与“邻近效应”的影响,明显分布不均匀;


Ⅱ、通过Q3D可提取模型在不同频率下的RL/CG矩阵,替换掉理想模型的走线。


         

连接器---Q3D寄生参数抽取

         


系统电路搭建



系统电路搭建电压/电流波形


主要遗留问题



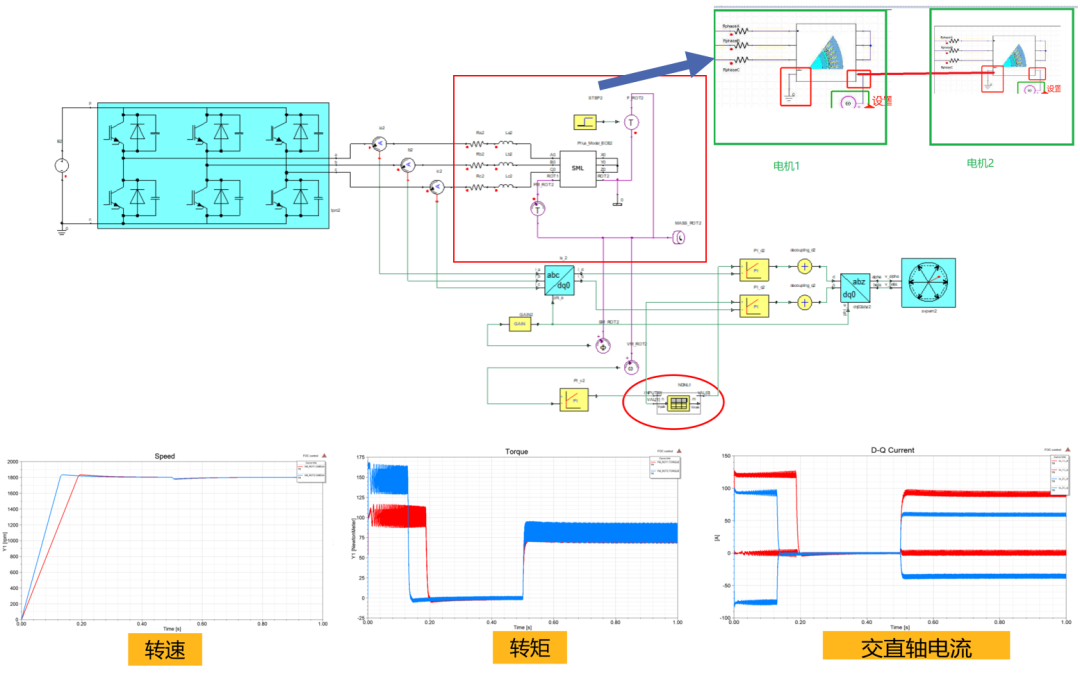
1、电路仿真是否支持双电机模型


2、电机内的共模回路如何体现



Simplorer支持双电机互连


电流关键部件分析讨论

方法一:基于测量的仿真模型建立方法-电机建模


总体思路:通过测量电机的共模阻抗及差模阻抗将电机等效为一个高频电路模型,并将此模型带入系统模型中进行轴电流分析


方法二:Maxwell抽取电路模型与Simplorer联合仿真

         

轴电流传导发射/轴端共模电压



轴电流辐射发射

         


相关展示
Copyright © 2023 北京数仿科技有限公司 All Rights Reserved
在线客服台
ONLINE SERVICE
微信二维码
咨询服务电话
15321870882